
编辑|简说硬核前言生物质能源的利用可以有效减少对化石燃料的依赖,减少温室气体的排放,具有重要的经济和环境效益,生物质成形压块机作为生物质能源利用的核心设备之一,可以将散乱的生物质原料压制成致密块状,提......

编辑|简说硬核
前言生物质能源的利用可以有效减少对化石燃料的依赖,减少温室气体的排放,具有重要的经济和环境效益,生物质成形压块机作为生物质能源利用的核心设备之一,可以将散乱的生物质原料压制成致密块状,提高生物质的储存性和燃烧效率。
目前市场上的压块机大多存在工艺复杂、能耗高、生产效率低等问题,亟需进行优化设计和改进,本文主要研究液压式生物质成形压块机的设计及仿真模拟,通过合理的结构设计、高效的液压系统和精确的电气控制系统,实现对生物质原料的高效压制。

框架设计
选择合适的框架结构,确保其具有足够的刚度和强度,常见的框架结构有C型和H型结构,需根据实际需求选择最适合的结构形式。
压块室设计
压块室是生物质成形过程中原料压制的关键区域,在设计压块室时,应考虑到原料的流动性、压力传递和块状物料的排出,合理设计入料口和出料口,以确保顺畅的原料供给和块状物料的有效排放。
模具设计
模具的设计直接影响到压块的质量和成形效率,在设计模具时,需考虑原料的特性、块状物料的形状和尺寸要求等因素,采用合适的模具形状和结构,以实现高效、稳定的成形过程。

液压缸设计
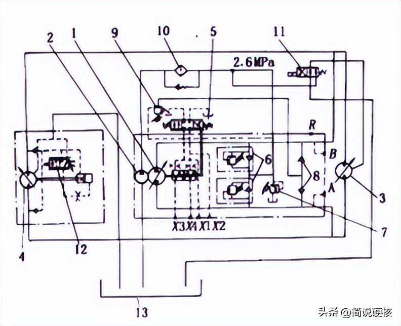
选择合适的液压缸类型和参数,考虑到压力和力的需求,液压缸的选用要充分考虑其承载能力、工作寿命和可靠性。
油源系统设计
设计合理的油源系统,包括油箱、油泵、油管路等,油源系统应能够提供足够的液压油流量和压力,满足压制过程的需求。
液压阀组设计
根据成形过程的需要,选用适当的液压阀组配置,包括控制阀、安全阀、压力传感器等,液压阀组的设计应保证压制过程的精确控制和安全运行。

控制方式选择
选择合适的控制方式,可以采用传统的按钮控制方式或者现代化的PLC控制方式,根据需求和预算进行选择,并确保操作简便、可靠。
传感器选择
PLC程序设计
针对液压式生物质成形压块机的工作过程和要求,设计PLC程序,实现对液压系统、模具运动和压块过程的自动控制和调节。

液压式生物质成形压块机是一种专门用于将生物质原料进行压制成块状物料的设备,它通过应用液压系统的力量,将散乱的生物质原料经过成形室和模具的作用,压制成密度较高、形状规整的压块。
液压式生物质成形压块机的工作原理主要包括以下几个步骤:原料供给:将生物质原料(如木屑、秸秆、废弃物等)通过进料系统供给到压块室中。
压块室压制:原料在压块室中受到液压缸施加的压力作用下,逐渐被压制成块状物料,模具的形状和结构使得压块具有一定的形状和尺寸。

压块成形:经过压制后,生物质原料形成致密的块状物料,在压制过程中,生物质中的纤维素会释放出天然的黏合剂,使得压块在成形后具有一定的结构强度。
压块排放:压制完成后,块状物料通过出料系统从压块室中排出,可以进一步进行包装、储存或燃烧等处理。
液压式生物质成形压块机具有以下优点:高压力和成形效率:液压系统提供了高压力,可以有效地将生物质原料压制成致密的块状物料,提高了成形效率。

块状物料质量稳定:通过模具的作用,压块机可以使得压块的形状和尺寸保持一致,使得压制后的块状物料质量稳定,能源利用高效:压块后的生物质块具有较高的密度,便于储存和运输,能够提高生物质能源的利用效率。
环保和可持续:利用生物质原料进行压制,能够减少对化石燃料的依赖,减少温室气体的排放,具有环保和可持续的特点。
液压式生物质成形压块机在生物质能源利用、生物质加工和环境保护等领域具有重要的应用价值,可以广泛应用于生物质燃料生产、生物质发电、生物质颗粒生产等行业。

为了验证液压式生物质成形压块机设计方案的有效性和可行性,可以进行数值仿真模拟,模拟压块机在不同工况下的运行状态和成形过程。
建立数学模型
基于液压原理和机械力学原理,建立液压式生物质成形压块机的数学模型,模型应包括液压系统、结构系统和成形工艺参数等方面的描述。
材料力学仿真
采用材料力学仿真方法,对生物质原料在压制过程中的力学行为进行模拟,考虑原料的弹性变形、塑性变形和断裂等特性,分析原料在压块室中的变形和应力分布情况。

流体力学仿真
通过流体力学仿真,对液压系统的流动特性进行模拟,包括液压油的流动速度、压力分布和流体力学参数的变化等,以评估液压系统的性能和效果。
结构力学仿真
利用结构力学仿真方法,对压块机的结构强度和刚度进行分析,考虑到材料的特性和外部载荷,评估压块机在工作过程中的结构安全性和稳定性。
仿真结果分析
根据仿真结果,分析液压式生物质成形压块机在不同工况下的性能和工作状态,包括成形效率、能耗、压块质量、结构安全性等方面的评估,通过对仿真结果的分析,优化设计方案,进一步改进和提升液压式生物质成形压块机的性能。

在进行仿真模拟时,可以借助专业的仿真软件,如ANSYS、ADAMS、MATLAB等,结合实际参数和边界条件,进行精确的模拟计算,同时可以根据仿真结果进行参数调整和优化设计,以实现液压式生物质成形压块机的最佳性能和效果。
通过液压式生物质成形压块机的仿真模拟,可以减少实际试验成本和时间,提前发现问题并进行改进,为实际生产提供指导和参考,仿真模拟也有助于深入理解压块机的工作原理和性能特点,为进一步研究和优化提供基础和支持。

结构设计:根据实际需求和力学原理,设计出了合适的框架结构、压块室和模具,经过仿真分析,确认了设计方案的刚度和强度满足要求,并且具有良好的原料供给和块状物料排放性能。
液压系统设计:设计了液压缸、油源系统和液压阀组,通过流体力学仿真,验证了设计方案的流动特性和性能表现,确保了液压系统的稳定工作和高效能耗。
电气控制系统设计:选择了合适的控制方式,并设计了PLC程序,仿真结果表明,电气控制系统能够实现对液压系统和模具运动的自动控制和调节,提高了成形的稳定性和一致性。

成形工艺参数设计:根据生物质原料的特性和产品要求,优化了压块工艺参数,通过材料力学仿真和成形效果评估,确定了最佳的压力、温度和压块速度等参数,以提高成形质量和生产效率。
安全控制系统设计:设计了安全装置和应急停机系统,确保了操作人员和设备的安全,仿真结果表明,安全控制系统能够及时响应紧急情况,并有效保护人员和设备的安全。
通过以上设计和仿真模拟,液压式生物质成形压块机在结构设计、液压系统、电气控制系统、成形工艺参数和安全控制系统等方面得到了有效优化和改进,仿真结果验证了设计方案的有效性和可行性,为实际生产提供了理论依据和技术支持。

需要注意的是仿真模拟结果仅为理论预测,实际生产中仍需结合具体情况进行实际调试和验证,仿真模拟过程中使用的模型和参数也需要根据实际情况进行合理的修正和调整。
未来的研究方向可以进一步优化设计和改进成形工艺,提高生物质成形压块机的自动化程度和生产效率,同时还可以考虑利用优化算法和人工智能技术,实现自动参数调整和智能控制,进一步提升成形质量和能源利用效率。
作者观点在结构设计方面,采用合适的框架结构、压块室和模具设计,能够满足生物质成形过程的需求,实现原料供给和块状物料排放的有效性和稳定性,液压系统的设计充分考虑了液压缸、油源系统和液压阀组的参数选择和布局,保证了液压系统的稳定工作和高效能耗。

电气控制系统的设计实现了对液压系统和模具运动的自动控制和调节,提高了成形的稳定性和一致性,成形工艺参数的优化设计能够提高压块的质量和生产效率,通过合理选择压力、温度和压块速度等参数,优化了成形工艺的效果。
安全控制系统的设计确保了操作人员和设备的安全,通过安全装置和应急停机系统,能够及时响应紧急情况并保护人员和设备的安全,尽管本论文针对液压式生物质成形压块机的设计及仿真模拟取得了一定的研究成果,但仍有一些可以进一步探索的方向:

进一步优化设计方案:可以通过实际试验和仿真模拟的结合,对设计方案进行进一步优化和改进,以提高生物质成形压块机的性能和效果,深入研究成形工艺参数:对生物质原料的特性和成形要求进行更深入的研究,优化成形工艺参数,提高成形质量和生产效率。
应用智能控制技术:结合优化算法和人工智能技术,实现自动参数调整和智能控制,提升生物质成形压块机的自动化程度和智能化水平,考虑多种生物质原料的适应性:研究液压式生物质成形压块机对于不同种类的生物质原料的适应性和可扩展性,以满足不同需求和市场的要求。
资源综合利用研究:探索液压式生物质成形压块机在资源综合利用方面的应用,如利用废弃物和农作物秸秆等资源进行压制,实现资源的再利用和能源的高效利用。
通过进一步的研究和探索,液压式生物质成形压块机在生物质能源领域的应用将会更加广泛,并为实现清洁能源的发展和环境保护做出更大的贡献。
参考文献